公司動態
您可能不知道的糙面土工膜成型工藝
現在不少水利工程用得到土工膜,都知道土工膜根據產品外形可分為光面土工膜和糙面土工膜,顯然易見,光面土工膜表面光滑,但是摩擦系數低,糙面土工膜顧名思義是表面由凹凸結構組成,摩擦系數高。與光滑面土工膜相比,糙面土工膜不僅能應用于屋頂防漏、園林綠化、農田水渠的防滲和水土保持、灘涂圍墾造田、環境工程中垃圾填埋、三廢處理和環境整治、防止沙漠化等工程,還能應用于陡坡或邊坡膜體表面需要覆土等要求有較大摩擦系數的工程項目中,是山區施工、陡坡施工等工程項目的首要選擇材料。
糙面土工膜成型工藝主要包括:噴絲加糙法、軋花成糙法、化學發泡成糙法和氮氣加糙法等。
噴絲加糙法是將PE光滑面土工膜預熱,使所需加糙土工膜面層達到熱變形溫度以上,通過特殊的噴塑設備噴絲,將熔融狀塑料絲噴涂在所需加糙的土工膜表面,經過冷卻制得粗糙面層的方法。噴絲加糙法工藝復雜,關鍵技術在于土工膜加糙面的溫度控制、塑料絲的制造及噴涂、光面和糙層絲材質的選擇等。噴絲工藝難度大,糙面質量不穩定,塑料絲在土工膜表面容易脫落,從而降低其防滑性能。噴絲加糙法屬于二次成型,即將光滑面土工膜再一次加工成型,可將壓延成型和吹塑成型工藝生產的光滑面土工膜進行預熱噴絲,得到PE糙面土工膜,也可將預熱和噴絲工序直接添加到土工膜生產線中,以實現PE糙面土工膜的連續化生產。
軋花成糙法是將PE光滑面土工膜經過預熱后通過軋花輥軋花,冷卻后形成糙面土工膜的方法。軋花成糙法與噴絲加糙法一樣,屬于二次成型,將光滑面土工膜進行預熱軋花得到PE糙面土工膜,也可將預熱和軋花工序直接添加到土工膜的生產線中,以實現PE糙面土工膜的連續化生產。
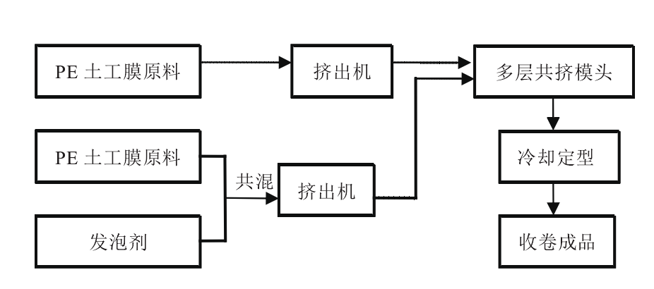
化學發泡成糙法是采用發泡劑發泡,使土工膜表面粗糙的一種方法。在需加糙的土工膜原料中添加化學發泡劑,糙面土工膜的擠出成型模頭為多層共擠模頭,糙面層的發泡劑與PE土工膜原料的共混物以及普通層PE土工膜原料一起進入多層共擠模頭的不同流道,實現同時擠出。在擠出過程中,糙面層由于含有發泡劑,熔體在出模頭的瞬間因氣泡的產生會形成不均勻的粗糙突起,從而形成糙面。
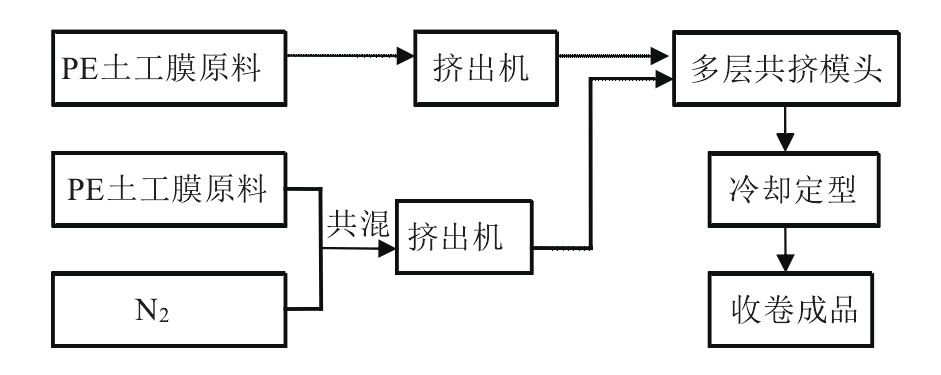
氮氣加糙法與發泡成糙方法類似,糙面層是將發泡劑換成氮氣直接與PE土工膜原料共混,共混后與普通層PE土工膜原料一起進入多層共擠模頭的不同流道,共同擠出成型。氮氣加糙法與化學發泡成糙法一樣,屬于一次成型,可用于吹塑成型工藝連續化生產PE糙面土工膜。
工藝介紹到這里,想要了解更多土工膜工藝及產品參數價格請撥打15166998799電聯,或者直接登陸m.tiandinghotel.cn 網站查看。轉載請注明出處。
- [2023-03-21]如何選擇外觀及性能指標都滿足設計及規范要…
- [2023-02-09]土工材料在填埋場的實際應用中存在一些問題…
- [2022-11-21]土工材料在填埋場的實際應用中存在一些問題…
- [2022-11-14]鐵路隧道的主要防水結構及材料
- [2022-11-11]環保領域對土工合成材料的關注點是什么?



